球面滚子轴承有两列滚子,外圈有一面公用的球面滚道,内圈有两个滚道,与轴承的垂直轴线形成一个角度,球面滚子轴承能自动调心,因此可以承受较大的对准误差,如轴的挠曲,应用减速机如激振器。
2022-04-19 星空(中国)一站式服务平台
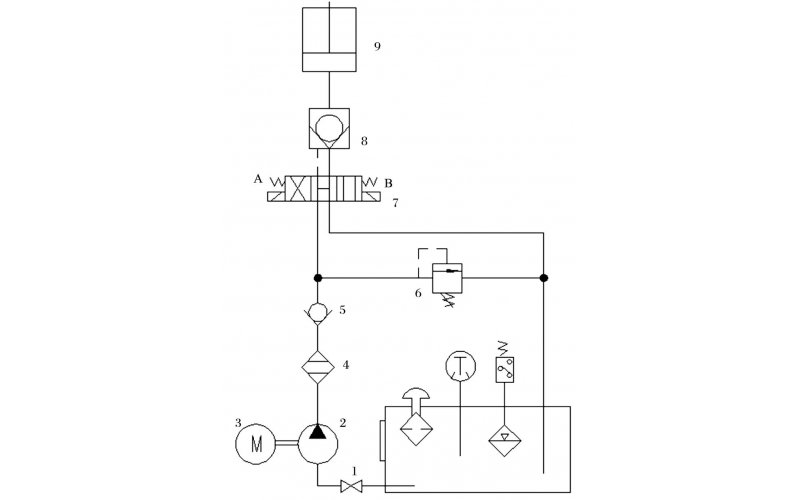
旋回破碎机经常会出现过铁超载等工况,造成主轴、动锥剧烈运动。针对上述情况,应用液压泵控制主轴升降,应用液压平衡缸保护动锥,应用液压保护系统防止过铁损伤设备。液压控制技术在旋回破碎机上的应用证明,该技术具有响应速度快、容易实现过载保护等特点,降低了设备故障率,提高了设备作业率。
2022-04-15 星空(中国)一站式服务平台